foto1
Stage Pro-sound
foto1
Stage Pro-lighting
foto1
Tube Amplifier
foto1
Disco Bar
foto1
Karaoke & Bistro Systems
e-mail: soundlightingvn@gmail.com
Phone: +84 903 923 527

MISCELLANEOUS ITEMS

Ai đang truy cập

We have 30 guests and no members online

03039160
Hôm nay
Hôm qua
Tất cả
192
530
3039160

06-10-2025 08:31

Đăng ký/đăng nhập

Welcome, Guest
Username: Password: Remember me

TOPIC: Dynaco St70

Dynaco St70 24 Nov 2013 04:42 #1341

  • hoananh
  • hoananh's Avatar
  • Offline
  • Junior Boarder
  • Posts: 20
  • Karma: 0
Chào các bác trên Forum
Em đọc thấy đây là website mới, Bác chủ tư vấn rất nhiệt tình và có nhiều bài viết hay. Em xin mở topic này mong được học hỏi và chia xẻ với anh em.
Em mới tập chơi ampli đèn, hiện tại em mới mua được 1 Power Dynaco St70. Khi mua em biết là chủ trước đã chuyển từ đèn Gz34 sang nắn diode, tụ lọc nguồn chết 1 cực đã gắn thêm 1 tụ bù đắp vào cực bị chết. Tình trạng hiện tại Dynaco st70 hoạt động tốt nhưng em muốn chuyển sang nắn đèn Gz34, thay tụ mới 100% cùng số uf. tụ và đèn, đế đèn em đã mua về nhà nhưng vấn đề là em chưa có kinh nghiệm hàn dây nào vào chân nào của đèn Gz34 ? tụ thì em có thể tự thay thế được. Xin các bác cho lời khuyên
Ưu & nhược điểm của nắn đèn Gz34 là gì ?
Ưu và nhược điểm của nắn Diode là gì ?
Tụ và đèn thì đã mua rồi Bác nào giúp em cách hàn dây giữa các chân đèn ?
Em xin post tấm ảnh các Bác xem
Xin cảm ơn
The administrator has disabled public write access.

Re: Dynaco St70 24 Nov 2013 04:51 #1342

  • hoananh
  • hoananh's Avatar
  • Offline
  • Junior Boarder
  • Posts: 20
  • Karma: 0
Em muốn Post ảnh mà không được, tìm mãi không thấy quy định kích thước ảnh được Post
The administrator has disabled public write access.

Re: Dynaco St70 24 Nov 2013 17:50 #1343

  • tuyenphuc
  • tuyenphuc's Avatar
  • Offline
  • Administrator
  • Posts: 536
  • Thank you received: 93
  • Karma: 9
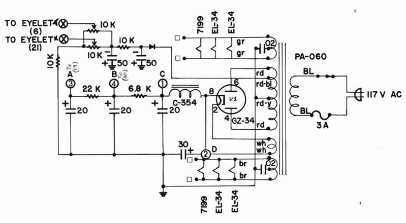
Tại em đọc chưa kỹ những bài viết, ở trang www.soundlightingvn.com/Tube-Amplifier/T...our-tube-amplifier-2 có schematic của ampli Dynaco cũng xài GZ34 như của em. Đèn valve loại 8 chân nào cũng có cấu hình đi dây giống nhau nên có thể cắm loại khác cũng được, miễn sao đúng cường độ và điện thế chịu đựng.

Tube amp nắn điện bằng đèn sẽ có nguồn DC sạch hơn (trên lý thuyết), nhưng điện nguồn DC sẽ bị giảm đi tùy loại bóng đèn valve, GZ34 sẽ làm giảm 50V so với diode, thật tế sẽ giảm nhiều hơn (>100V) vì bóng cũ, khác hiệu v.v. Dĩ nhiên, amp có đèn valve sẽ đẹp, ngầu hơn.

Nắn bằng diod cũng có chất lượng như vậy, chịu dòng cao hơn. Đặc biệt, điện thế không bị giảm. Tụ điện của em bị chết, thường là lý do này. Máy ráp đèn, chuyển qua diode phải chỉnh lại điện thế nguồn 1 chút, không thể để nguyên.

Forum chỉ chấp nhận post hình nhỏ hơn 800x600. Trong vòng 72 giờ, em vẫn có quyền chỉnh sửa (edit) bài viết của mình bao nhiêu lần cũng được
Last Edit: 24 Nov 2013 17:52 by tuyenphuc.
The administrator has disabled public write access.

Re: Dynaco St70 25 Nov 2013 16:58 #1344

  • hoananh
  • hoananh's Avatar
  • Offline
  • Junior Boarder
  • Posts: 20
  • Karma: 0
cảm ơn Bác tuyên phúc



The administrator has disabled public write access.

Re: Dynaco St70 25 Nov 2013 17:11 #1345

  • hoananh
  • hoananh's Avatar
  • Offline
  • Junior Boarder
  • Posts: 20
  • Karma: 0
Em đã thay tụ mới 525v, đèn Mullar Gz34 xf31 Test 95%. Bác cho em hỏi 2 dây đang hàn vào chân diode em chuyển sang hàn vào chân số 4 và số 6 của đèn có đúng không ?
mạch Dynaco St70

[attachment:1]4.jpg[/attachment]

The administrator has disabled public write access.

Re: Dynaco St70 25 Nov 2013 17:13 #1346

  • hoananh
  • hoananh's Avatar
  • Offline
  • Junior Boarder
  • Posts: 20
  • Karma: 0
Website của bác chưa hoàn thiện ? em edit không được

The administrator has disabled public write access.

Re: Dynaco St70 25 Nov 2013 20:52 #1347

  • hoananh
  • hoananh's Avatar
  • Offline
  • Junior Boarder
  • Posts: 20
  • Karma: 0
Em đã chuyển được sang nắn đèn, ảnh sau khi gỡ bỏ Diode thay tụ, gắn đèn Gz34

The administrator has disabled public write access.

Re: Dynaco St70 25 Nov 2013 23:01 #1348

  • tuyenphuc
  • tuyenphuc's Avatar
  • Offline
  • Administrator
  • Posts: 536
  • Thank you received: 93
  • Karma: 9
Hình này rõ, thấy sạch sẽ lên hẳn. Người trước làm rắc rối, chỉ cần hàn thẳng điode lên chân đèn, nối 6->8, 4->2 là xong, đâu cần làm trạm.

Sau khi bỏ diode, chỉnh 2 biến trở bias lại cho cân 2 bên, có thể giảm đi vài volt vì nắn đèn bị tụt áp.

Tụ hóa lọc điện nguồn sản xuất ở châu Âu hồi trước thường bị dở, để lâu ko xài hay bị khô, mất dung lượng, đôi khi có tiếng nổ nhỏ. Nếu có điều kiện, em nên thay bằng tụ Nhật.

Forum vẫn edit được 2 lần như bình thường, khi edit không được quá 600sec (10 phút)
The administrator has disabled public write access.

Re: Dynaco St70 27 Nov 2013 04:21 #1349

  • hoananh
  • hoananh's Avatar
  • Offline
  • Junior Boarder
  • Posts: 20
  • Karma: 0
Cảm ơn Bác Tuyên Phúc. Em đã chỉnh Bias hiện tại nghe rất tốt
The administrator has disabled public write access.

Re: Dynaco St70 29 Nov 2013 03:40 #1350

  • hoananh
  • hoananh's Avatar
  • Offline
  • Junior Boarder
  • Posts: 20
  • Karma: 0
Em muốn nâng cấp 4 tụ o.1uf/400v thì có nên thay không ?
Theo kinh nghiệm của bác thì loại tụ nào cho chất âm tốt , giá thành hợp ly ?
Loại nào tốt / giá cao ?
Thanks

The administrator has disabled public write access.
Moderators: 10
Time to create page: 0.081 seconds